汽车工程 ›› 2025, Vol. 47 ›› Issue (8): 1559-1572.doi: 10.19562/j.chinasae.qcgc.2025.08.012

• • 上一篇    

四轴重载无人车辆电液全轮转向系统设计与路径跟踪方法研究

陈毅,贺湘宇(),周希亮,范厚禄,吴卓禹   

  1. 长沙理工大学汽车与机械工程学院,长沙 410004
  • 收稿日期:2024-10-29 修回日期:2025-01-07 出版日期:2025-08-25 发布日期:2025-08-18
  • 通讯作者: 贺湘宇 E-mail:hexiangyu@csust.edu.cn
  • 基金资助:
    湖南省教育厅科研项目(21A0190)和湖南省自然科学基金(2022JJ30595)资助。

Design and Path Tracking Method of Electrohydraulic All-Wheel Steering Systems for Four-Axle Heavy-Duty Unmanned Vehicles

Yi Chen,Xiangyu He(),Xiliang Zhou,Houlu Fan,Zhuoyu Wu   

  1. College of Automobile and Mechanical Engineering,Changsha University of Science and Technology,Changsha 410004
  • Received:2024-10-29 Revised:2025-01-07 Online:2025-08-25 Published:2025-08-18
  • Contact: Xiangyu He E-mail:hexiangyu@csust.edu.cn

摘要:

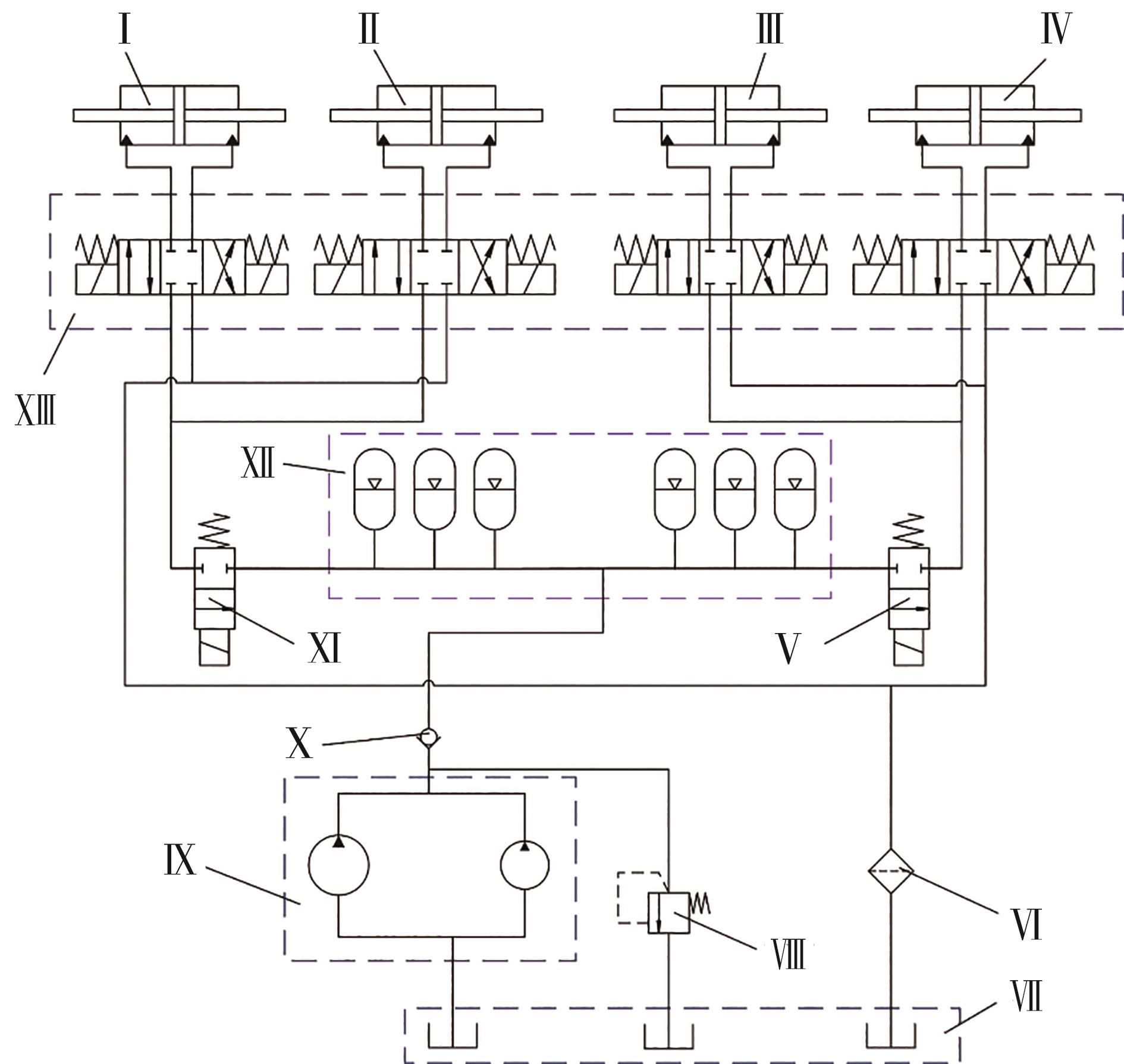
四轴重载无人车辆是一种新型特种工程车辆,具有多轴、高承载和大转弯半径的特点,因此,全轮转向系统的研究成为一大难点。本文设计了一种新型四轴重载无人车辆的电液全轮转向系统,并开展了路径跟踪方法的研究。首先,构建了四轴重载无人车辆2自由度模型(2-DOF),基于转向阻力和车桥结构的分析,设计了一种新型电液全轮转向系统;然后,提出了一种基于预瞄控制的滑模控制器(PSMC)的路径跟踪方法,实现了对车辆四轴转角的精确控制;最后,基于不同工况,利用联合仿真模型对本文研究内容进行了验证。为验证电液转向系统的稳定性和可行性,搭建了实验平台,展现了该系统良好的动态性能。

关键词: 四轴重载车辆, 无人驾驶, 电液全轮转向系统, 路径跟踪

Abstract:

Four-axle heavy-duty unmanned vehicles (FHUVs) is a new type of special engineering vehicle characterized by multiple axles, high load bearing and large turning radii; thus, research on all-wheel steering system (AWSS) has become challenging. In this paper, an electrohydraulic AWSS for a new type of FHUV is designed, and path-tracking methods are researched. Firstly, a two-degree-of-freedom model (2-DOF) of a FHUV is constructed, and a new type of electrohydraulic AWSS is designed on the basis of analysis of the steering resistance and axle structure. Then, a path tracking method based on a preview control sliding mode controller (PSMC) is proposed to achieve precise control of the four-axle wheel angle of the vehicle. Finally, on the basis of different working conditions, the research content of this study is verified via a joint simulation model. In order to verify the stability and feasibility of the electrohydraulic steering system, an experimental platform is built, which demonstrates the good dynamic performance of the system.

Key words: four-axle heavy-duty vehicle, unmanned driving, electrohydraulic AWSS, path tracking